Основные задачи автоматики для вентиляции
Поскольку на современном рынке представлено большое количество всевозможных технических устройств для автоматизации вентиляции, набор их функций также чрезвычайно широк.
Основные функции модуля управления, оснащенного элементами электронного интеллекта:
- Поддержание заданных параметров микроклимата внутренних помещений — температуры и влажности воздуха, насыщенности углекислым газом и т.д.
- Возможность для оператора удаленного управления вентиляторами, дистанционного их включения и отключения.
- Осуществление автоматизированного контроля над датчиками работы всех узлов и агрегатов вентиляционного оборудования.
- Самостоятельный перевод оборудования в летний или зимний режим.
- Контроль над уровнем загрязнения фильтрующих устройств с функцией подачи сигнала о необходимости прочистки.
- Открывание и закрывание заслонок воздуховодов, регулировка производительности приточных и вытяжных вентиляторов.
- Прекращение подачи свежего воздуха при срабатывании пожарной сигнализации.
- Отключение электропитания при аварийных ситуациях — резких скачках или понижении напряжения. Это позволяет предотвратить выход из строя приборов, датчиков и отдельных узлов вентиляционной системы.
Дополнительные функции
Современные производители для максимально полного удовлетворения запросов покупателей, уделяют особое внимание не только надежности выпускаемого оборудования. Немаловажным фактором в конкурентной борьбе за потребителя является оснащение продукции как можно большим дополнительным функционалом. Сегодня стали доступны такие высокоинтеллектуальные функции, как:
Сегодня стали доступны такие высокоинтеллектуальные функции, как:
- Подключение вентиляции к единому электронному диспетчеру управления «умный дом».
- Управление настройками через интернет-приложения, при помощи Wi-Fi и блютуз.
Оснащенная современным функционалом автоматическая аппаратура становится понятной и простой в управлении, подобно прочей бытовой технике.
Основные задачи, выполняемые автоматикой вентиляции
При возникновении некоторых неисправностей, происходит срабатывание автоматического управления вытяжки, обеспечивается высокая безопасность:
- Решение задач по управлению и мониторингу нормальной работы схемы. Должен устанавливаться сигнализатор аварии, опасных режимах эксплуатации оборудования. Новые разработки позволяют управлять работой схемы удаленно. Оператор наблюдает за функционированием устройства, может вносить коррективы, устанавливать оптимальные режимы.
- Произведение индивидуального анализа и мониторинга работы каждого отдельного механизма и общей деятельности схемы вентиляции. Датчики устройства доставляют информацию, автоматика производит исследование ситуации и вносит корректировки в работу вентиляционного оборудования. В случае аварии, подается сигнал на кнопку пуска для выключения оборудования.
- Осуществляет защиту клапанов и водяного контура нагрева от низких температур, не позволяет опускаться температуре до критического уровня.
- Обеспечивает возможность управления процессом вентилирования помещения, переключая режимы эксплуатации оборудования. При перепадах нагрузки, температуры в помещении – система управления способна понижать скорость вращения вентиляторов, полностью выключать оборудование и поддерживать комфортные условия в обслуживаемом помещении.
- В случае короткого замыкания и других аварийных ситуаций, производит блокировку механизмов, для исключения пожара и поражения людей током.
Сложность выполняемой работы зависит от укомплектованности щита автоматического устройства.
Как работает и из чего состоит система автоматизации вентиляции
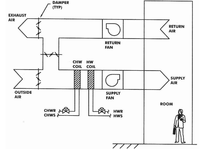
Принцип автоматизации общеобменных систем основывается на регулярной проверке температуры, влажности воздуха и других функциональных показателей. Первый уровень контроля обеспечивают датчики, информация с которых попадает в централизованные контроллеры. Сигналы управления поступают от контроллера к исполнительным устройствам после анализа данных. Если температура понизилась, принимается решение о запуске калорифера. Если повысился уровень углекислого газа, запускается система приточной подачи воздуха. Задвижки, клапаны, калориферы, циркуляционные насосы находятся под управлением контроллеров.
Вторичная функция автоматики в системе приточно-вытяжной вентиляции и кондиционирования это проверка исправной работы приборов и устройств. При отклонении показателей оборудования от нормы контроллер сообщает в техническую службу о наличии неисправности. Когда отклонения от нормы достигают критических величин, контроллер принимает решение об отключении системы чтобы не допустить аварийной остановки вентиляции. Комплекс автоматики состоит из датчиков, щитов управления вентиляцией и исполнительных устройств.
1 Предназначение шкафа
Как правило, система проветривания в квартире или небольшом помещении не требует сложного управления множеством параметров, но на крупных предприятиях дела обстоят иначе. В особенности это касается производств, где естественное поступление воздуха невозможно — из-за особенностей постройки либо из-за необходимости постоянно поддерживать определённый климат в помещениях.

Существуют различные модели такого оборудования, рассчитанные на опредёленные условия эксплуатации:
- вытяжные, приточные или приточно-вытяжные;
- обеспечивающие удаление дыма, выделяющегося при производстве;
- очищающие воздух для последующего использования или применяющие рециркуляцию;
- минимизирующие содержание опасных веществ в воздухе или задействующие рекуперацию;
- с подогревом при помощи воды или электричества.
У таких устройств есть несколько стандартных режимов, которые могут переключаться вручную или автоматически в зависимости от внешних условий.
https://youtube.com/watch?v=gGUybyVQVOc
Описание работы
Контроллер управляет расходом горячей воды через калорифер, поддерживая заданную температуру воздуха, управляя электроприводом М1 при помощи выходного сигнала 0 … 10 В, который подается с клеммы 5 контроллера. Трансформатор А2 должен подавать питание 24 В на контроллер А1 постоянно, и независимо от того, работает ли вентилятор. Когда вентилятор выключен, контакты 10 и 11 должны быть разомкнуты. При этом терморегулятор будет находится в дежурном режиме, контакты 1 и 2 замкнуты. В этом режиме контроллер отображает температуру воздуха и поддерживает температуру обратной воды в зависимости от уставки.
Температура обратной воды замеряется датчиком Т2. В дежурном режиме калорифер поддерживается в прогретом состоянии, что необходимо для включения приточной системы в зимнее время. При включении вентилятора контакты 10 и 11 контроллера должны замкнуться. Для этого чаще всего используют дифференциальный датчик давления, устанавливаемый на приточный вентилятор. При замыкании этих контактов контроллер переходит в рабочий режим.
В момент включения системы начинается процедура зимнего запуска. Эта процедура призвана обеспечить гарантированный запуск системы в зимний период. Т.к. контроллер не оснащен датчиком наружной температуры, зимний запуск осуществляется каждый раз при включении системы. Время зимнего запуска устанавливается в режиме настройки уставок. При установке времени = 0 минут, зимний запуск отключается. Алгоритм зимнего запуска прост и надежен.
В случае предельно низких наружных температур, возможно скорректировать температуру обратной воды, поддерживаемой в дежурном режиме. Для этого в режиме уставок необходимо увеличить значение до необходимого уровня. По окончании процедуры зимнего запуска контроллер осуществляет регулирование температуры приточного воздуха и контроль температуры обратной воды, непрерывно считывая данные с датчиков температуры Т1 и Т2.
Температура воздуха замеряется датчиком Т1. В зависимости от разницы между текущей и установленной температурой, а также анализируя значения Р, контроллер поддерживает температуру приточного воздуха по РI — закону. Если I установлен в ноль, то только по Р — закону для температуры воздуха в помещении.
В любом из режимов работы контроллер активно борется с угрозой замерзания теплоносителя, дополнительно открывая смесительный клапан при низкой температуре обратной воды из водяного калорифера. В случае понижения температуры воды меньше +12 °С, контроллер начинает приоткрывать клапан по Р — закону с фиксированным коэффициентом, если рассчитанное им значение открытия больше существующего в этот момент. Если температура обратной воды достигла + 7 °С, контроллер переходит в режим авария и контакты реле аварии 1 и 2 контроллера размыкаются, что должно приводить к выключению вентилятора и закрытию воздушной заслонки для приточного воздуха. Контакты 2 и 3 в этот момент замыкаются и их можно использовать для индикации аварии. Регулирующий клапан открывается полностью и на лицевой панели контроллера загорается красный светодиод «Авария». Для дальнейшей работы контроллера необходимо нажать кнопку «Сброс» на клавиатуре терморегулятора. После нажатия этой кнопки терморегулятор переходит в дежурный режим работы. Светодиод «Авария» и реле аварии выключаются только с помощью кнопки «Сброс» на лицевой панели контроллера или при снятии питания.
Основные функции щита управления ЩУВ-Э130-ПН115:
- Прямой пуск однофазных вентиляторов (~220В) мощностью до 1,5кВт;
- Плавное управление однофазным (~220В) электрическим нагревателем при помощи ШИМ (0-10В), мощностью до 3кВт;
- Управление приточной заслонкой (питание 220В с возвратной пружиной, или без возвратной пружины, но только 2-х позиционное управление);
- Контроль работы двигателя вентилятора (по датчику перепада давления);
- Контроль загрязнения фильтра (по датчику перепада давления);
- Измерение температуры наружного воздуха (датчик типа NTC10k);
- Измерение температуры приточного воздуха (датчик типа NTC10k);
- Внешний сигнал «Работа» (релейный выход);
- Поддержка диспетчеризации по протоколу ModBus RTU;
- Отключение вентиляции по сигналу «Пожар»
- Защита электрического нагревателя по встроенному в калорифер термоконтакту;
- Автоматическое отключение нагревателя при отказе вентилятора;
- Переключение режимов Вентиляция/Нагрев как в автоматическом режиме, так и вручную;
- Световая индикация (Работа, Фильтр, Авария);
- Настраиваемое время продувки электрического калорифера;
- Сообщения с выводом кода аварийной ситуации на выносной пульт Zentec Z031;
- Дневной и недельный таймер (при использовании панели Zentec Z031);
- Возможность управления установкой по Wi-Fi (при использовании панели Zentec Z031);
- Оборудование поставляется предварительно настроенным (необходимо только подключить);
Алгоритм работы приточных установок
Алгоритмы работы приточной вытяжной вентиляции зависят в первую очередь от конструктивной особенности здания и помещений расположенных в нём, под готовую собранную вентиляционную систему или доработки алгоритма её работы, или при реконструкции, то один из вариантов доработки приведен ниже.

Рисунок 1.Экран управления приточной установкой.
Запуск приточной установки осуществляется в автоматическом режиме по запросам отопления или подачи воздуха, либо в ручном режиме с помощью панели оператора. При этом обязательным условием начала запуска и работы является отсутствие действующих сигналов аварии от компонентов приточной машины, отсутствие сигналов блокировки пуска и отсутствие команды «Ручной стоп».
При запуске системы вентиляции заслонки устанавливаются в рабочее положение и включаются электродвигатели напорных вентиляторов. Скорость вращения вентиляторов определяется автоматически в зависимости от объема потребляемого оборудованием воздуха (регулятором ПИД по датчику перепада давления). Имеется защита в зимнее время от подачи холодного воздуха, в процессе работы используется режим рекуперации.
Поддержание заданной температуры обеспечивается регулятором ПИД.
В полуавтоматическом режиме отключается часть оборудования автоматики. Режим «Зима» и «Лето» определяется по датчикам температуры, имеется «Переходной» режим.

Рисунок 2. Мнемосхема управления приточной вентиляцией.

Рисунок 3. Экран управления задвижками распределения воздуха.
Значение уставки положения каждого клапана возможно изменить с панели оператора.

Рисунок 4. Экран управления системы рекуперации.
Система рекуперации осуществляет подогрев уличного (свежего воздуха) до необходимой температуры и его подачу в камеру смешения приточных установок. В качестве источника тепла используется горячий отработанный воздух отбираемый из каналов вытяжки работающего оборудования. Перенос тепла осуществляется посредством ротационного теплообменника.
Управление вентиляцией

Рисунок 5. Главный экран системы управления.
Позволяет контролировать состояние всех элементов системы вентиляции и активировать экраны управления.
- Верхняя панель состоит из следующих элементов:
- Знак «Солнце» — виден, если установлен флаг «Лето»;
- Знак «Снежинка» — виден, если установлен флаг «Зима»;
- Знак «Батарея» — виден, если имеется запрос отопления;
- Количество работающих секций машин;
- Имя пользователя;
- Язык интерфейса панели оператора;
- Дата;
- Время.
- Нижняя панель состоит из следующих элементов:
- Кнопка перехода на главный экран;
- Кнопка входа в систему под конкретной учетной записью;
- Кнопка выхода из системы;
- Кнопка перехода на экран c историей аварийных сообщений;
- Кнопка перехода на экран с трендами;
- Кнопка вызова экрана управления холодильной установкой;
- Кнопка вызова информационного экрана;
- Кнопка вызова экрана с настройками панели;
- Кнопка активации режима «Супермен». Доступно только под учетной записью группы администраторов.
- Кнопка переключения интерфейса на русский язык;
- Кнопка завершения исполнения работающей программы на панели.
Автоматическая система управления вентиляцией промышленного цеха, помимо автоматического поддержания микроклимата в помещении и объемов подаваемого воздуха, обеспечивает постоянную самодиагностику неисправностей компонентов системы, активацию обходных и аварийных алгоритмов работы, для обеспечения безостановочного производственного процесса. Для удобства обслуживающего персонала, предусмотрены архивы сообщений системы, регистратор параметров, счетчики моточасов работы и автоматические уведомления о необходимости технического обслуживания.
Вывод.
Разработанная система автоматического управления вентиляцией позволяет круглогодично в автоматическом режиме обеспечивать технологический процесс, поддерживать микроклимат в помещении цеха, достичь существенной экономии энергоносителей за счет оптимизации алгоритмов подготовки и распределения воздуха.
Преимущества профессионального монтажа
По правилам, установкой и техобслуживанием вентиляционных систем, а также ЩУВ должны заниматься специалисты с инженерным образованием. Они же несут полную ответственность за неправильный выбор, установку, подключение приборов, а также за содержание технических устройств в ненадлежащем или аварийном состоянии.
Чтобы правильно определиться с наполнением щита или шкафа, монтажники делают полный мониторинг вентиляционной сети.
Затем необходимо произвести следующие действия:
- проанализировать нагрузку;
- выбрать оптимальную схему;
- определиться с режимами работы приборов с целью увеличения КПД;
- подобрать оборудование.
Сама сборка занимает немного времени: все приборы поочередно монтируют в несколько рядов, провода аккуратно присоединяют к клеммникам и укладывают вдоль линий организованными пучками, затем выводят наружу.
Один из вариантов подключения, где NK1 и NK2 – нагревательные устройства канального типа; М1 – 3-фазный вентилятор; А, В, С – подключение сети, N – нейтраль, РЕ – земля; Q – защитный термостат от перегрева; Y – термостат защиты от воспламенения
Профессиональные монтажники имеют опыт установки и эксплуатации ЩУВ, поэтому вряд ли ошибутся с выбором модели и нюансами присоединения приборов. К тому же они хорошо разбираются в схемах систем вентилирования квартир и загородных домов и могут быстро определить наличие в чертеже ошибки.
Если вовремя не сообразить и подключить приборы по неграмотно составленной схеме – а такое тоже бывает – можно создать аварийную ситуацию.
Продажей и реализацией щитов и шкафов занимается множество фирм, которые производят или продают вентиляционное, холодильное и отопительное оборудование. Например, в Москве это можно сделать в компаниях «Руклимат», «Ровен», «АВ-автоматика», «Галвент» и др.
Принудительная вентиляция
Многие спрашивают, как сделать вентиляцию в гардеробной комнате, если естественная циркуляция воздушных масс не является эффективной для создания оптимальных температурно-влажностных характеристик воздушной смеси?
Если архитектура не позволяет обустроить помещение для хранения вещей эффективной естественной вен. системой, то для сохранности вещей необходимо решать вопрос о ее принудительном воздухообмене.Обустройством принудительного проветривания лучше всего заняться еще на этапе проектирования дома. Если для этого нет возможности, то сделать принудительную систему необходимо самостоятельно, учитывая некоторые нюансы.
- Самый простой вариант – это подвести к помещению вытяжной канал от общей вытяжной системы дома установив на его вход вентилятор требуемой производительности. Приток воздушных масс можно организовать при помощи стеновых клапанов.
- Если хоть одна стена гардеробной граничит с улицей, тогда необходимо в верхней ее части сделать сквозное отверстие, и установить в него отрезок пластиковой трубы. Внутрь этой, так называемой гильзы установить вытяжной канальный вентилятор необходимой производительности. С внешней стороны стены на трубу следует установить декоративную решетку. Приток воздуха может быть из жилых помещений с установленными оконными проветривателями.
Бюджетный вариант вентиляции шкафа под обувь:
При подборе производительности вытяжного вентилятора следует руководствоваться тем, что воздухообмен в гардеробной дожжен быть не менее чем полуторакратный. Для того чтобы произвести расчет следует вычислить объем помещения (длина х ширина х высота) и умножить на 1,5. Полученное значение и будет необходимой производительностью вентилятора в час.
Прочитав эту публикацию, вы теперь узнаете, нужна ли вентиляция в гардеробной и несколько самых простых и распространенных способов их реализации.
Ключевые функции оборудования
Щиты автоматики для вентиляции предназначены для комплексного автоматического управления вентиляционными установками. Они поддерживают заданные параметры процессов, а также позволяют решать посредством стандартных и дополнительных опций следующие задачи:
- Управляют различными типами установок, в том числе приточными, вытяжными и комбинированными.
- Обеспечивают контроль и управление работой компонентов сети в соответствии с выбранным алгоритмом.
- Поддерживают показатели температуры приточного воздуха с высокой точностью за счет использования PI- регулирования.
- Выполняют защитные функции, при сбоях и коротком замыкании питающей сети. Исключают перегрев электрического и размораживание водяного калорифера.
- Обеспечивают индикацию состояния работающего оборудования.
- Реализуют регулирующие функции. Щиты автоматики для вентиляции обеспечивают поддержание необходимых расходов воздуха, заданных температурных и влажностных
- параметров.
- Держат под контролем состояние (степень загрязненности) фильтрующих элементов.
- Обеспечивают каскадный контроль температуры по комнатному датчику, то есть компенсируют показатели приточного воздуха на уже установленные в помещении.
- Регулируют скорость вращения приборов ручным или автоспособом по требуемым показателям (от суток до нескольких месяцев).
- Управляют блоками рециркуляции и любыми типами рекуператоров, в том числе и авторазмораживанием.
- Контролируют мощные многоступенчатые электронагреватели.
- Активируют автозащиту водяного калорифера от замерзания в любом режиме, даже в «стоповом».
- Управляют противопожарными системами здания.
- Поддерживают стандартные протоколы коммуникации, что позволяет встраивать щит в систему диспетчеризации.
- Выполняют работу дистанционно посредством выносных пультов.
- Обеспечивают контроль установки посредством встроенного web-сервера через Wi-Fi или Internet.
Комплектующие
Шкаф управления вентилятором оборудован блоком питания, контроллерами, преобразователями и большим количеством включателей/выключателей. Выключатели, в свою очередь, имеют подключение к электрокалориферам, рекуперационным устройствам, вентиляторам, водяным нагревателям и холодильным установкам. Обязательным элементом щита является блок ручного управления, принимающего на себя функции регулирования и контроля в случае отказа или сбоя автоматики. Кроме того, все шкафы оснащаются датчиками экстренной сигнализации, срабатывающей в случае аварийной либо предаварийной ситуации.
Особую роль в осуществлении контроля за работой вентсистем играют датчики, являющиеся своего рода рецепторами, и собирающие информацию о работоспособности каждого узла. С их помощью можно получить наглядную картину загрязнения воздушных потоков, их температуры и влажности, а также скорость движения воздушных масс и частоту вращения лопастей вентилятора. Температурные датчики выпускаются как в цифровом, так и в аналоговом вариантах, и при изменении температурного режима внутри системы способствуют переключению всей установки на другой режим. По такому же принципу работают и датчики влажности. Полученная датчиками информация уходит на автоматические регуляторы, которые, в свою очередь, выполняют корректировку работы ключевых узлов вентиляционных систем.
По месту расположения датчики делятся на внешние и внутренние. Первые нередко называют атмосферными и устанавливают с наружной стороны зданий. Внутренние, в свою очередь, подразделяются на канальные и поверхностные модели. Канальные устанавливают внутри воздуховодов на стенках либо поперёк движения воздушных масс. Поверхностные размещаются на поверхности узлов и осуществляют снятие параметров с данных устройств.
Не менее важным элементом шкафов управления являются контроллеры. Приборы принимают информацию, приходящую с датчиков, и занимаются её обработкой в автоматическом режиме. После обработки параметров контроллеры посылают сигнал основным узлам вентустановок, таким как вентиляторы, калориферы, холодильные установки, после чего те изменяют свой рабочий режим. Функционально контроллер может либо обслуживать несколько устройств, либо взаимодействовать только с одним из них. Универсальные модели часто оснащены микропроцессорами, что делает их менее громоздкими и позволяет без труда разместить в небольшом шкафу или на стенде.
Ещё одним элементом комплектации щитов являются преобразователи частоты вращения лопастей вентилятора. Благодаря этим устройствам можно регулировать количество оборотов двигателя, чем значительно сокращать количество потребляемой установкой электроэнергии. Помимо экономии средств, это приводит к существенному уменьшению износа деталей вентилятора и продлевает общий срок эксплуатации вентиляционной установки.
Построение автоматизированной системы
Построение полностью автоматизированной системы вентилирования – один из наиболее важных и трудоемких процессов. Именно от него будет зависеть качество последующей работы щита управления и, собственно, самой вентиляционной системы. Самый важный момент в данном процессе – подбор необходимого оборудования, ведь при этом следует учитывать и необходимую мощность, и ожидаемую производительность.
Относительно мощности следует отметить, что ее параметры следует учитывать в нескольких вариациях:
- Мощность энергопотребления каждого прибора в отдельности и всего пульта в целом.
- Мощность движения воздушного потока в вентиляционных каналах.
- Мощность процессора.
Параметр «мощность процессора» наиболее важный, так как именно он характеризует тот массив данных, который может одномоментно обрабатываться системой, количество входов и выходов для того, чтобы снимать информацию с датчиков и отправлять сигналы на соответствующие приборы.

Как правильно расположить
Чтобы обеспечить бесперебойную работу вентиляционных систем, необходимо знать некоторые нюансы размещения технического устройства.
Правила расположения следующие:
- оборудование рассчитано на бесперебойную работу, в процессе эксплуатации следует учитывать температурный интервал от — 10 С до +55 С. Данные параметры не должны выходить за пределы;
- корпуса шкафов управления противодымной вентиляцией и иные устройства для работы вентиляционных систем изготавливаются из пластика или металла. Степень защиты первого IP 45, где IP — это внутренняя защита, цифра «4» обозначает способность защитить корпус от твердых тел размеров, превышающим 1 мм, а кусков проволоки, наклепов металла от инструментов размеров не менее 1 мм. Обозначение цифры «5» — означает, что вода при напоре под любым углом не проникнет внутрь шкафа;
- техническое устройство рассчитано на параметры напряжения от 220 В до 380 В;
- частные характеристики тока составляют 50 Герц;
- управляющий работой вентиляции шкаф устанавливается в местах, где исключена повышенная влажность, отсутствуют источники тепла, пылеобразования, а также отсутствует воздействие агрессивных химических веществ.
Нельзя производить монтажные работы в зонах радиационного и магнитного излучения, в местах попадания прямых солнечных лучей и радиопомехах. Идеальными местами для установки будут специализированные помещения диспетчерской или электрощитовой. После выполнения монтажных работ следует обязательно заземлить шкаф специальным устройством.
Функции автоматического шкафа вентиляции
шкаф управления вентиляцией «Рубеж-4А
Возможности шкафов управления вентиляцией:
- поддерживают требуемую постоянную мощность электросети;
- позволяют удобно подключить линии разного силового напряжения к различным колодкам клемм;
- контролируют интенсивность вращения вентиляторов, плавно их запускают и не допускают перекос фаз;
- уравнивают мощности, предупреждая перегрев оборудования, перегрузку и замыкания;
- контролируют напряжение в сети автономно, удаленно или местно.
Шкаф управления приточно-вытяжной вентиляцией работает в дежурном или летнем режимах. В летнем режиме не контролируется температура воздуха. Когда температура приточного воздуха низка, автоматика шкафа переключает управление приточной вентиляцией в режим защиты.
Стандартные функции
- Ручная остановка и запуск;
- совместим с датчиками температуры приточного, наружного воздуха, а также обратного теплоносителя;
- фиксирует температуру контактов двигателей вентиляторов;
- регулирует функцию привода воздушного клапана;
- предупреждает замыкания и перегрузки двигателя насоса;
- управляет приводом теплопоставляющего клапана;
- предупреждает обмерзание водяных обогревателей и фреоновых охладителей;
- предупреждает перегрев электрического обогревателя;
- продлевает остановку вентилятора приточного воздуха;
- подает сигналы о необходимости очищения воздушных фильтров;
- останавливает и обесточивает оборудование при пожарной тревоге;
- оповещает с помощью световой индикации о работе системы;
- фиксирует аварии в специальном журнале.
Расширенные функции
- пульт дистанционного управления шкафомПредупреждает перепады давления при обрывах ремня вентилятора;
- Обеспечивает частотное преобразование для вентиляторов;
- Регулирует температуры воздуха в помещениях каскадным способом;
- совместим с термодатчиком на вытяжке;
- оповещает об аварии световой индикацией;
- возможно подключение дистанционного управления;
- контролирует работу воздушного клапана;
- обеспечивает присоединение дополнительных вентиляторов;
- двухфазовый контроль блока компрессор-конденсатор;
- пятифазовый контроль электрообогревателем;
- контролирует камеру смешения;
- предупреждает обмерзание рекуператора и роторного регенератора;
- контролирует увлажнители воздуха;
- программируется на 7 дней;
- контролирует клапан охладителя;
- контролирует заслонки рециркуляции;
- при недостаточной мощности нагревания уменьшает скорость вращения лопастей вентилятора;
- сохраняет данные в памяти после отключения электропитания;
- контролирует над уровнем углекислого газа.
По заказу производители оснащают шкаф для автоматического контроля над вентиляцией дополнительными возможностями:
- работа без датчиков;
- запись отчетов о работе системы;
- рекуперация холода;
- диспетчерский дистанционный или локальный контроль.
Элементы вентиляционной автоматики, их назначение
Как и любая сложная механизированная схема, эта имеет свой центр управления и свои особенности. Стоит перечислить основные элементы.
Ими являются:
Датчики (температуры, давления, влажности). Могут быть как внутренние, так и поверхностные. Позволяют четко определить состояние того или иного показателя в системе и разработать оптимальный режим работы. Они ускоряют или замедляют работу, которую выполняет вытяжной механизм;
Термостаты и гигростаты. Оба прибора могут быть задействованы в одной схеме и помогать восстанавливать нормальное состояние вентиляции, поддерживая постоянный температурный режим. Другие показатели также контролируются этими приборами, что облегчает работу управления;
Сервопривод. Позволяет регулировать клапаны в поступающем уровне вентиляции, а значит, регулирует основную циркуляцию воздуха по системе. Определяет направление воздуха и помогает регулировать распределения кислорода по сегментам схемы. Этот прибор один из самых сложных для установления своими руками;
Трехходовые краны. Предназначены для связки массивных или мелких узлов вентиляции;
Смесительные узлы. Контролируют количество поступающего и выходящего воздуха, в правильных пропорциях смешивая их. Делается это для поддержки нормальной температуры в помещении и оптимальной концентрации свежего воздуха, при которой не будет серьезного дискомфорта любителям теплоты. При работе вытяжной вентиляции механизмы выполняют роль смесителя, который позволяет создавать необходимую концентрацию кислорода в помещении;
Частотные преобразователи. Позволяет увеличить или уменьшить скорость вентиляторов на определенном отрезке всей цепи
Чрезвычайно важно и полезное устройство, которое является основой всей циркулирующей системы воздуха. Без этих приборов полноценное управление всеми возможностями вентиляции невозможно
Установка подобных приборов своими руками чаще всего сложна и требует специальных навыков в монтировании электронных контролеров;
Щиты автоматики для систем вентиляции. Полный контрольный узел всех устройств в одном приборе. Это довольно высокотехнологичное приспособление оснащено своей собственной операционной системой и может похвастать дистанционным управлением практически всех участков шахт проветривания. При установке своими руками данные щитки могут портится, поэтому лучше воспользоваться услугами специальных сервисов.
Это и есть основные элементы автоматизированной части и ее управления в схеме вентиляционных шахт. Они позволяют использовать более качественно уже имеющиеся полости проветривания и прокладывать новые без потери пользы от старых.
Выводы и полезное видео по теме
Как выглядят ШУВ в собранном виде, что входит в состав «начинки», как производится крепление приборов и присоединение проводов, можно увидеть в представленных ниже видеороликах.
Поэтапная сборка и варианты монтажа:
Видеообзор – образец сборки ШУВ с калорифером:
Автоматизация вентиляционной или любой другой системы – процесс ответственный и дорогой. Если неправильно подобрать оборудование или произвести сборку, может возникнуть авария в результате которой пострадают люди, например, на химическом предприятии.
Как минимум, выйдет из строя техника, также дорогостоящая. По этим причинам установкой ЩУВ с начального этапа проектирования и до конца должны заниматься исключительно специалисты.
Пишите, пожалуйста, комментарии в расположенном ниже блоке. Делитесь информацией, которая может быть полезна посетителям сайта. Задавайте вопросы, расскажите о том, как монтировали щит управления вентиляционной системой собственными руками, размещайте фото по теме статьи.
Свежий воздух всегда был одним из главных факторов для здоровья человека. Как только построили первое помещение, люди сразу его начали проветривать, тем самым обеспечивая приток наружного воздуха взамен отработанного. Проветривание до начала 19 века производилось естественным путем – через окна и двери. Именно в этот временной промежуток М.В. Ломоносов доказывает «Теорию естественного движения воздуха в каналах и трубах».
Технологии обмена воздушных масс в помещении быстро набирают темп развития после появления центробежных вентиляторов. И в начале XX века с появлением электродвигателей наступает новая эра для систем вентиляции.

























































